Consolidated Engineering Corporation

Consolidated Engineering Corporation
Founded1937
FounderHerbert Hoover Jr.
Headquarters,
United States
ProductsAnalytical Instruments

Consolidated Engineering Corporation was a chemical instrument manufacturer from 1937 to 1960 when it became a subsidiary of Bell and Howell Corp.

History

CEC was founded in 1937 by Herbert Hoover Jr., eldest son of former United States president Herbert Hoover, as sole proprietor. Harold Washburn was hired in 1938 as VP for Research, with a mandate to develop instruments applicable to petroleum prospecting.

Like his father, Hoover had trained as a mining engineer at Stanford University, studying under Washburn. He earned a PhD in Electrical Engineering from California Institute of Technology in 1932. His thesis Professor was Ernest Lawrence, a physicist at the University of California, Berkeley. Four physicists from California Institute of Technology were hired into the Research Department in a project to develop a mass spectrometer. The initial product was the 21-101 Mass Spectrometer delivered in December 1942, installed in early 1943, initial price $12,000, with no options.[1][2]

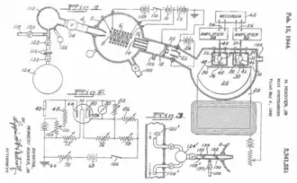
Consolidated Engineering Corporation Mass Spectrometer, Patent 2341551

CEC became a publicly held corporation in 1945, with Hoover selling all of his stock. Philip Fogg became President. The name changed to Consolidated Electrodynamics Corp. in 1955, because some states required that a service engineer for an engineering company be a licensed engineer in that state.

The mass spectrometer products and other analytical instrument products were separated from other product lines in a “Chemical Instruments” marketing department sometime between 1945 and 1948 with Harold Wiley as Manager for Chemical Instruments. The Chemical Instruments Department became the Analytical and Control Division in about 1959 with Harold Wiley as General Manager. This name was later changed to the Analytical Instruments Div.

Acquisition by Bell

CEC became a subsidiary of Bell & Howell in 1960. In 1968 the CEC Corporation was dissolved and CEC became the Electronics Instrument Group of Bell and Howell. In the mid-1970s the Analytical Instruments Division of Bell and Howell was sold to the Instrument Division of duPont.

Over the years, mass spectrometry proved to be a widely used and powerful analytical technique and a variety of laboratory instruments became available from several companies.[3] DuPont abandoned the analytical instruments business in the late 1970s, however, CEC's mass spectrometer heritage did not end there.

Physicist Ferdinand Zegel operates a Model 21-130 mass spectrometer made by Consolidated Electrodynamics Corporation, April 1961

Consolidated Systems Corporation

In the mid-1950s, CEC had split off a subsidiary, Consolidated Systems Corporation, to produce custom instruments and systems. Lawrence G. Hall carried CEC mass spectrometer know-how to CSC and led their team to put the first mass spectrometer in space on a National Aeronautics and Space Administration upper atmosphere research satellite, Explorer 17, in 1963. Nine more satellites and the Pioneer Venus spacecraft carried CSC magnetic sector and quadrupole mass spectrometer analyzers built for NASA's Goddard Space Flight Center.[4][5][6]

In 1967, this business became Perkin-Elmer Corporation's Applied Sciences Division (ASD), located in Pomona. ASD mass spectrometers monitored the respiratory function of returning Apollo astronauts and were evaluated in NASA and U.S. Navy test programs for manned atmosphere monitoring. They were deployed on Skylab (the first U.S. space laboratory),[7] [8] Apollo–Soyuz (the first joint U.S.-U.S.S.R. space mission), Space Shuttle/Spacelab flights and two more USN submarines. ASD research instruments also flew on two Mars Viking Landers in 1976, analyzing the Martian atmosphere and searching for chemical signs of life in its soil.[9]

In the early 1970s, General Manager Bliss M. Bushman led ASD's expansion as a manufacturer of mass spectrometer-based submarine atmosphere monitors and commercial products. Their Central Atmosphere Monitoring System, now in its third generation, has been standard equipment on U.S. Navy submarines for over three decades.[10] [11] Their commercial industrial chemical monitors are sold throughout the world today under Hamilton Sundstrand's Applied Instrument Technologies banner. They are deployed in the petrochemical, pharmaceutical, steel and oil refining industries, among others.

ASD became Orbital Sciences Corporation's Sensor Systems Division in 1993 and developed the Major Constituent Analyzer for the International Space Station's atmosphere. SSD was sold again in 2001, becoming Hamilton Sundstrand Space, Land and Sea, Pomona Site, a few months after SSD's MCA began continuous on-orbit operation aboard Space Station.[12] The company is updating and expanding the MCA for Orion, NASA's new manned spacecraft.[13]

Along with Oak Ridge National Laboratories, they developed an ion trap mass spectrometer chemical detection system for chemical warfare agents,[14] and these units are now being deployed on U.S. Army reconnaissance vehicles. When fitted for bio-aerosol sampling, CBMS II has also demonstrated effective biological warfare agent detection.

References

  1. ^ Meyerson, Seymour (1986). "Reminiscences of the early days of mass spectrometry in the petroleum". Organic Mass Spectrometry. 21 (4): 197–208. doi:10.1002/oms.1210210406. Archived from the original on 2012-12-18. Retrieved 2008-04-16.
  2. ^ Judson, Charles. "Consolidated Electrodynamics Corporation CEC 100 Series mass Spectrometers" (PDF). American Society for Mass Spectrometry. Archived from the original (PDF) on 2010-06-13. Retrieved 2010-05-01.
  3. ^ Grayson, Michael A. (2002). Measuring mass: from positive rays to proteins. Philadelphia: Chemical Heritage Press. ISBN 0-941901-31-9.
  4. ^ Hedin, A.; H. Mayr; C. Reber; N. Spencer; G. Carignan (1974). "Empirical Model of Global Thermospheric Temperature and Composition Based on Data From the Ogo 6 Quadrupole Mass Spectrometer". J. Geophys. Res. 79 (1): 215–225. Bibcode:1974JGR....79..215H. doi:10.1029/JA079i001p00215. hdl:2060/19730008785.
  5. ^ Hedin, A.E.; et al. (1977). "A global thermospheric model based on mass spectrometer and incoherent scatter data MSIS. I - N2 density and temperature". J. Geophys. Res. 82 (16): 2139–2147. Bibcode:1977JGR....82.2139H. doi:10.1029/JA082i016p02139.
  6. ^ Carignan, G.R.; et al. (1981). "The Neutral Mass Spectrometer On Dynamics Explorer B". Space Science Instrumentation. 5: 429–441. Bibcode:1981SSI.....5..429C.
  7. ^ Michel, E.L.; J.A. Rummel; C.F. Sawin (1975). "Skylab experiment M-171, Metabolic Activity: results of the first manned mission". Acta Astronautica. 2 (3, 4): 351–365. Bibcode:1975AcAau...2..351M. doi:10.1016/0094-5765(75)90101-0.
  8. ^ Lehotsky, Ralph B. (1973). "A Mass Spectrometer Sensor System For Metabolic Analysis And Atmospheric Monitoring On Skylab And Future Manned Spacecraft". Proceedings of the 21st Annual Conference on Mass Spectrometry and Allied Topics. San Francisco, CA: American Society for Mass Spectrometry.
  9. ^ Rushneck, D.R.; et al. (1978). "Viking gas chromatograph–mass spectrometer". Rev. Sci. Instrum. 49 (6): 817–834. Bibcode:1978RScI...49..817R. doi:10.1063/1.1135623. PMID 18699201.
  10. ^ Wyatt, Jeffrey R. (2001). "No More Loose Fillings Or Slow Embalming. How Naval Science Helped Submariners Breathe Easy". Undersea Warfare. 3 (2).
  11. ^ Niu, William; Stewart, Gary; Davidson, Laarni; Shadle, Tracy L.; Davis, Audrey (2004). "Feasibility Study of a Next-Generation Submarine Atmosphere Monitoring System". Proceedings of the International Conference on Environmental Systems. SAE Technical Paper Series. 1. Colorado Springs, CO: SAE International. doi:10.4271/2004-01-2268. 2004-01-2268.
  12. ^ Maleki Thoresen, Souzan; George Steiner; John Granahan (2009). "International Space Station (ISS) Major Constituent Analyzer (MCA) On-Orbit Performance". SAE International Journal of Aerospace. 1 (1): 33–39. doi:10.4271/2008-01-1971.
  13. ^ Burchfield, David E.; William Niu; George Steiner (2009). "The Orion Air Monitor; an Optimized Analyzer for Environmental Control and Life Support". SAE International Journal of Aerospace. 1 (1): 201–206. doi:10.4271/2008-01-2046.
  14. ^ "Mass Spectrometer Can Detect Weapons of Mass Destruction". Oak Ridge National Laboratory Review. 33 (3). 2000.